
系统概述
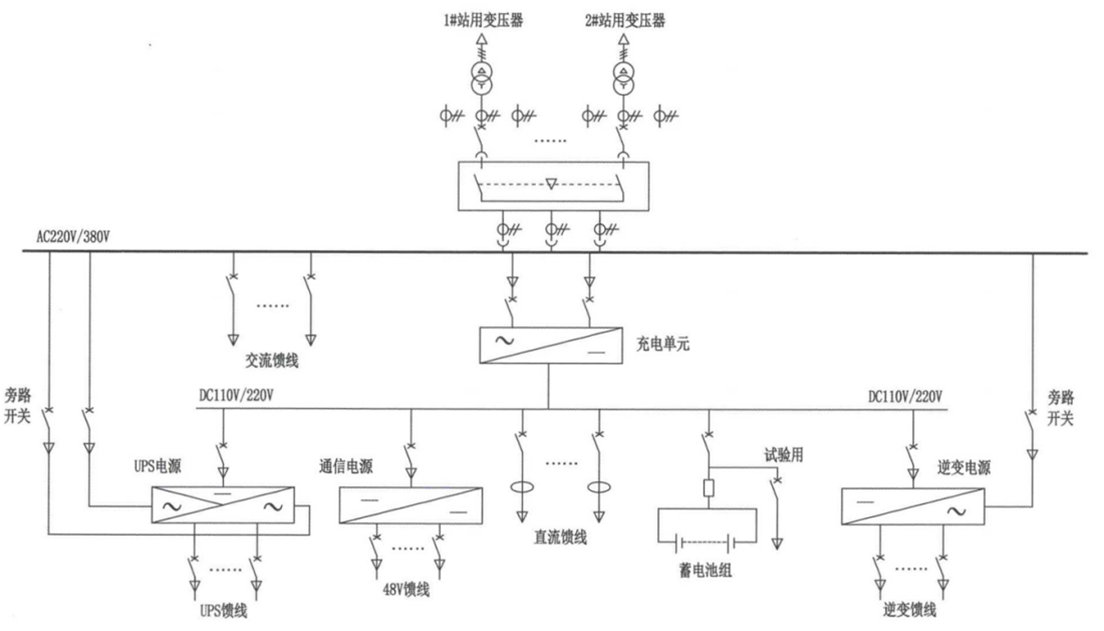
交直流一体式电源屏是一种高度集成的电力供应设备,集成了交流电源(AC)、直流操作电源(DC)、电力专用UPS、逆变电源(INV)及通信用DC-DC变换电源等子系统,通过一体化设计、配置与监控,为变电站、发电厂等关键设施提供全面、安全、智能的站用电源解决方案。
该系统采用一体化架构,通常共享统一的蓄电池组和直流动力母线。在正常运行时,整流/充电模块将交流输入转换为直流电,既为直流负载供电,也为蓄电池充电。一旦交流输入发生故障,蓄电池可无缝为直流母线上的所有关键负载(包括UPS和DC-DC电源)提供不间断后备电力。
智能监控系统通过一体化监控器实现全站电源的集中监控。它可实时采集各项数据,并支持通过以太网或IEC 61850等标准规约将信息上传至上级调度系统,轻松实现遥测、遥控、遥信、遥调“四遥”功能,尤其适用于无人值守变电站。
此外,系统采用模块化设计,充电模块、监控模块等关键组件支持热插拔,极大提高了维护与更换的便捷性,有助于快速排除故障,缩短系统停机时间。



一体化电源主要核心部件

产品特点:
1.安全可靠:一体化设计避免了多供应商设备间的兼容性安全隐患,并对防雷等共性隐患进行统一处理,提升了整体安全性。采用双电源输入、N+1模块冗余等设计,进一步增强了系统可靠性。
2.智能高效:通过统一监控平台实现站用电源的网络化、智能化管理,提高运维效率与管理水平。模块化设计与高效充电技术(效率≥96%)也有助于降低全寿命周期成本。
3.经济集约:一体化设计节约设备占地面积,优化电源资源配置。由单一厂家提供整体解决方案,降低了用户在采购、协调与后期维护等方面的综合成本。
参数配置表


